- 
                Innlegg38
- 
                Ble med
- 
                Besøkte siden sist
Innholdstype
Profiler
Forum
Blogger
Nedlastninger
Artikler
Regler
Hendelser
Galleri
Store
Alt skrevet av kjetilhansen
- 
	Det blir ofte bedre plass i boksen etter du har installert dette. En vanlig dimmer pleier å ta mye plass i boksen, men når du bytter den ut med impulsbryter så er den mye mindre. Så impulsbryter+fibaro dimmer 2 tar mindre plass en de fleste store dimmerene. Kan eventuelt kjøpe en vanlig zwave dimmer, den tar nok like stor plass men da er du tilbake til der du er nå. Like god/dårlig plass som alltid, pluss du kan styre lyset
- 
	Lurer på hvor bra det ville vært å brukt børsteløse motorer som brukes i gimbals og feks. elektriske rullebrett.. De kan kjøre på lav hastighet, høy hastighet og er tilnærmet lydløse. Eneste problemet er det er litt vanskelig å drive dem... Brukes odrive og lignende som er veldig dyrt..
- 
	Da kan jeg meddele at på nivå 3 så er det 220V til motoren så da er det veldig enkelt å få den til å kjøre på full rulle
- 8 svar
- 
	- 1
- 
					
						
					
							  
 
 
- 
	Ser faktisk ut som du har helt rett... Men flott du linka til qubino sin, greit å vite om slike ting. Ut fra koblingstegningen ser det ut som den ene outputen veksler mellom 80V, 100V og da forhåpentligvis 230. Det kan jeg måle når jeg kommer hjem ja.. Det frister ikke så veldig å koble inne i hetta, så hvis jeg er så heldig at nivå 3 er 230V så kan jeg styre dette fra krydderhylla med et rele og en relemodul jeg har liggende Trenger egentlig ikke nivå 2 da denne skal kun starte når det detekteres fukt på badet. Kan sikkert legge inn at den skal starte hvis røykdetektoren også detekterer røyk...
- 
	Ja jeg så litt på denne. Hadde jeg vært så heldig å hatt den typen så kunne jeg slik jeg forstår kunnet brukt fibaro sin RGBW da den kan justere ut 0-10V. Ja den du også linket til Moskus Men etter å ha sett på koblingstegningen til selve viftehetta så er det en trafo som gir ut 3 forskjellige spenninger.. Så da tror jeg at jeg må bruke en rele modul pluss et rele utenom for å koble det opp.. Litt mer avansert da...
- 
	Ingen som vet? Eller har gjort det selv?
- 
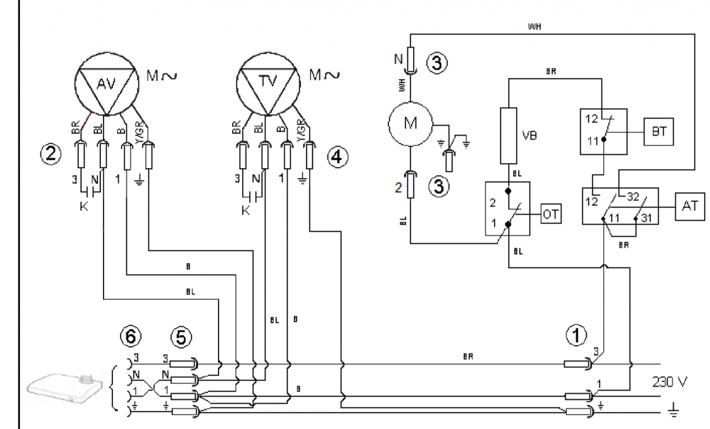
	God kveld Jeg har en villavent VR-300 som jeg tenkte å styre. All styring i dag skjer via avtrekksvifta på kjøkkenet. Men jeg er litt usikker på hvordan denne funker. Du kan ikke skru den av, så den er alltid på styrke 1, men du kan også sette den til 2 og 3. Skjemaet viser ikke hvordan regulatoren er koblet og jeg tviler det ligger noe elektronikk inne i selve hetta, så hvordan kan jeg velge hastighet med feks. en fibaro rele modul?
- 
	LUA som ikke fungerer som den skalkjetilhansen svarte på kjetilhansen sitt emne i Fibaro Home Center Fikk hjelp på reddit. Hvis noen lurer så er ikke 1 det samme som `1` og alt som skulle til for å fikse var å sette `` på hver side av tallene
- 
	Heisann, Prøver å programere (for første gang) og alt ser veldig logisk ut men fungerer likevel ikke. Kanskje noen kan hjelpe? Problemet; Når jeg bruker fibaro:call(8, "setValue", "80") Så skrur lyset seg på til 80% noe som er perfekt. MEN, tidligere i koden har jeg noe som deklarerer en value som i følge debuggen fungerer. Denne står foran denne neste delen; if (globalLightOn == '1') then fibaro:call(8, "setValue", "80") end Så i følge debug så er globalLightOn = 1, den står foran den ovenfor if statementen men allikevel så vil ikke lyset gå på. Jeg legger ved hele koden jeg har skrevet, men merk at mye er commenta ut for jeg jobber med å finne ut hvorfor jeg ikke får sette value til ting som er etter den if statementen som dere ser over. Hva koden skal gjøre (jeg vil den skal gjøre det er); Når scenen aktiveres og en eller flere av lampene lyser så skal resten også skrus på. Hvis scenen aktiveres og alle lampene er av skal de skrus på, hvis scenen aktiveres og alle lampene er på skal de skrus av. Nå i første omgang prøver jeg bare å finne ut hvorfor lyset skrur seg på når den fibaro:call funksjonen står utenfor en if statement som er true. Jeg har også prøvd å sette globalLightOn til 1 for å se om det var noe kluss der... Funker ikke --[[ %% properties %% events %% globals --]] local globalLightOn local globalLightOff local globalLightAllOn local hallway=fibaro:getValue(18,'value') --Dimmer gang local livingroom=fibaro:getValue(8,'value') --Dimmer stue local kitchen=fibaro:getValue(13,'value') --Dimmer kjøkken local bedroom=fibaro:getValue(58,'value') --Dimmer soverom fibaro:debug('Room variables:') fibaro:debug('Hallway:') fibaro:debug(hallway) fibaro:debug('Livingroom:') fibaro:debug(livingroom) fibaro:debug('Kitchen:') fibaro:debug(kitchen) fibaro:debug('Bedroom:') fibaro:debug(bedroom) if hallway >= '1' or livingroom >= '1' or kitchen >= '1' or bedroom >= '1' then globalLightOn=1 else globalLightOn=0 end fibaro:debug('Global light on:') fibaro:debug(globalLightOn) --if hallway <= '1' and livingroom <= '1' and kitchen <= '1' and bedroom <= '1' then -- globalLightOff=1 -- else -- globalLightOff=0 -- end --fibaro:debug('Global light off:') --fibaro:debug(globalLightOff) --if hallway >= '1' and livingroom >= '1' and kitchen >= '1' then -- globalLightAllOn=1 -- else -- globalLightAllOn=0 -- end --fibaro:debug('Global light all on:') --fibaro:debug(globalLightAllOn) if (globalLightOn == '1') then fibaro:call(8, "setValue", "80") end --if (globalLightOn == '1') then -- fibaro:debug('Setting all lights to 80 as more than one light was on') -- fibaro:call(18, "setValue", "80") -- fibaro:call(8, "setValue", "80") -- fibaro:call(13, "setValue", "80") --end --if (globalLightOff == '1') then -- fibaro:debug('Setting all lights to 80 as all lighs were off') -- fibaro:call(18, "setValue", "80") -- fibaro:call(8, "setValue", "80") -- fibaro:call(13, "setValue", "80") --end --if (globalLightAllOn == '1') and (globalLightOn == '1') then -- fibaro:call(18, "setValue", "80") -- fibaro:call(8, "setValue", "80") -- fibaro:call(13, "setValue", "80") --end
- 
	Trenger nytt system, anbefalinger?kjetilhansen svarte på kjetilhansen sitt emne i Automasjonskaféen Jeg har bare fått inntrykket av at homeseer er så veldig åpent, nesten som Linux. Så jeg tror uten tvil Homeseer er det beste systemet på markedet i og med du kan gjøre absolutt alt ink lage egne layouts til skjermer. Men det jeg liker med feks. Fibaro er at jeg kan koble til boksen, installere appen og så kan jeg gjøre alt jeg vil pluss mer uten at det blir avansert da jeg som sagt vil sette det opp en gang og aldri røre det igjen før jeg må legge til noe mer. Det kan du med Fibaro, men hjelper lite når jeg slik som nå kunne tenket meg å sjekke temperaturen hjemme og sentralen er nede igjen for 100ene gang hehe Jeg skal sjekke opp Homey og SmartThings, takk for tips
- 
	Hei Sitter i dag med et Home center 2 som styrer leiligheten min og det fungerer perfekt på scener og brytere. Men jeg føler at veldig ofte når jeg prøver å koble til senteret via mobil eller webløsningen så er det "not responding" og jeg på restarte home centeret. Jeg er da på utkikk etter noe nytt som er stabilt og "ut av boksen" da jeg ikke vil bruke tid på å "passe på" systemet med å fikle med det.. Så da er homeseer ute av bilde for min del. Futurehome er forsåvidt også ute av bilde da jeg har hatt det før og følte at det manglet så mange funksjoner, ikke støttet det scene activation fra fibaro dimmer modulene engang.. Hadde vært fint å kanskje hatt noe som støtter Z-wave og slike produkter som IKEA selger.. Noen som har noe de er fornøyd med?
- 
	Ja klart, eventuell mva må tas med i beregningen. Men det meste jeg bestiller fra kina kommer merket med lav verdi og som gave uten jeg ber om det. Så hvis det ikke er gjort i dette tilfellet så betaler jeg moms og produktet blir jo klart dyrere, men det er en kjangs jeg tar På et slikt "billig" produkt som jeg ikke vet om jeg kommer til å bruke så setter jeg reklamasjonsretten henholdsvis lavt da hvis den går i stykker og jeg liker produktet så kjøper jeg bare et nytt men da fra norge. Er i første omgang bare interessert i å se hvor bra dette fungerer og om jeg liker å snakke med "meg selv"
- 
	Hei Er litt sugen på å handle en Google Home siden den straks kommer til å støtte norsk. Ser da muligheten er tilstede til og spare en fin slump 100lapper ved å kjøpe den fra Kina. (Dette er en trygg selger da han har god feedback på en del salg, samt andre har kjøpt Home av han og gitt god feedback på den også) Spørsmålet er jo da om det betyr noe? Leste en post om at Google selv sier du mister garantien hvis du eksporterer den ut av landet den tilhører, men i mine øyne så betyr ikke det så mye da det ikke akkurat er et så dyrt produkt til å begynne med.. Vil denne være lik som den kjøpt i Norge (utenom strøm adapteren selvsagt)? EDIT; Jeg hoppa på "gunnen" og kjøpte en, så får jeg enten gå på en 400kr's smell eller så får jeg gi dere en tilbakemelding når den kommer
- 
	Det fungerte faktisk! nydelig! Da slipper jeg flomlys når jeg våkner om morgenen
- 
	Noen som har tips til hva som kan være galt med min dimmer 2? Har gått over til HC2 fra HCL og når jeg inkluderer dimmeren på soverommet så er minimums styrken vertfall 60% av full styrke... Kan si jeg bråvåknet da jeg har et script som kjører lyset i hele leiligheten opp til 10% når jeg skal stå opp å lysstyrken nærmest var på max hehe Det er kun koblet til 4 halogenlamper på dimmeren, men de er på tilsammen 140W... Men fungerte fint tidligere. Har også prøvd å sette ned nullpunktet, samt fjerne og inkludere dimmeren igjen...
- 
	Hei, Har oppgradert til Fibaro HC2 så har en HCL hub ekstra så selger denne for 1300,- Startsettet ble kjøpt 28.07-16 (er kun salg av hub da jeg nå har HC2 og trenger resten av startettet) I tilegg har jeg en Qubino DC shutter, som jeg selger for 400,- (så og si ubrukt da den ikke funger sammen med fibaro) Dette selges hver for seg da Qubino DC ikke fungerer 100% sammen med Fibaro. Du får inkludert den men får melding om den ikke er konfigurert. Dette går ikke an å gjøre. Du kan kjøre opp å ned, men dessverre ikke bruke det i scener noe som gjør det ubrukelig.
- 
	Jeg sente mail til FutureHome om å begyntte meg av angreretten. Frem til de støtter den ene tingen jeg bruker mest så kan jeg ikke bruke produktet... Men oppgraderte min HCL til HC2 så får jeg heller bare tåle at den maser om at qubino dc shutter mangler template og jeg ikke får bruke den ene i scener. Får håpe noen andre lager en DC shutter som fibaro støtter snart.
- 
	Hei! Mitt store dilemma her i smarthus verdenen er at jeg vil kjøre qubino sine DC shuttere, noe som ikke fungerer på Fibaro sin HCL. Jeg har da valgt å bytte til FT, men etter å ha startet den så føles den veldig lite utviklet.. Kontaktet support å fikk høre de ikke støtter scene kjøring fra Fibaro Dimmer 2, støtter heller ikke S2 fra dimmeren. Jeg har også lagt inn en Fibaro wall plug, men virker ikke særlig enkelt hvordan jeg kan sette opp en scene eller gi beskjed når feks vaskemaskin er ferdig... Var det nedgradering å gå fra Fibaro HCL og over til Futurehome? For å legge til, support til FT sa at S2 på dimmeren er planlagt å komme juni/juli...
- 
	Jepp, så lurte på om noen visste om en hack?
- 
	Hei! Er det noen som har et tips ang. roller shutter 2 som Fibaro leverer ang. kjøring av DC motorer? Fibaro selv sa jeg kunne bruke dette og kjøre rele utenom så denne styrer, men da mister jeg jo funksjonen med at enheten måler motoren og vet når den stopper og når den kjører.. Kjører Qubino sin i dag, men den funger ikke skikkelig på Fibaro sitt system så ønsker og få noe bedre... Tips..?
- 
	Ja, derfor så bruker jeg 2 stk 2polt rele... En for hver retning... Beste vil være og finne noen som har et ekstra kontaktsett med normally closed også slik jeg kan få en forigling på dette...
- 
	Det er helt sant, men syns det er greit og ha fibaro web interfacen på den ene skjermen når jeg sitter på pcen og kan styre diverse ting Så når jeg går over til hus så blir det nok homeseer, men ser ikke vits i og ha det i min lille leilighet enda... Så en internett side sa at fibaro sin 2x1,5 rele kunne brukes, stemmer dette? Motorene har jo endestopp i seg, så hvis de bruker ca 20 sekunder opp og ned, kan jeg vel programere releet til og være på 25 sekunder? Motorene stopper jo når de selv ønsker det... Noen innvendinger på hvorfor dette eventuelt ikke skal fungere?
- 
	Aah, ja det hadde ikke vært dumt med tanke på hvor mye den stopper meg Har faktisk vurdert homeseer, men bor i en liten leilighet på 46kvm og styrer totalt 4 dimmere, 3 stikkkontakter og 4 rullegardiner, dessuten liker jeg utseende på web interfacen til Fibaro Er det ingen måte og kjøre DC rullegardiner med Fibaro hcl..?

 
         
                    